Each year, the Postal Service™ designates the third full week of May as “Mailbox Improvement Week” to encourage customers on city motorized, rural, or contract delivery service routes (formerly highway contract box delivery routes) to examine and, where necessary, improve the appearance of their mailboxes. Neat, attractive mailboxes make a significant contribution to the appearance of the countryside and streets in suburban areas. Mailbox Improvement Week calls attention to the need for providing mailboxes that are:
1. Approved by the Postmaster General®.
2. Fully operational.
3. Designed to protect the mail from weather.
4. Safe to use.
5. Conveniently located.
6. Neat in appearance.
7. Large enough within allowable size limits to support the customer’s daily mail and package volume (see about.usps.com/what-we-are-doing/current-initiatives/delivery-growth-management/welcome.htm).
Mailboxes designed to meet these seven important requirements help delivery and collection operations while improving service to the entire route. There are two main design groups of curbside mailboxes:
1. Non-locked designs (full or limited service):
a. Traditional design (see Exhibit A1, below).
b. Traditional design — wide; USPS® preferred (see Exhibit A2, below).
c. Contemporary design (see Exhibit B, below).
2. Locked designs (full or limited service):
a. Mail slot design.
b. Wide or large-capacity design; USPS preferred.
USPS-STD-7C governs the design and specifications of curbside mailboxes and includes provisions for improved product quality.
Postmasters must send Notice 209, Mailbox Improvement Week, to all rural and highway contract box delivery route customers the week before Mailbox Improvement Week as a reminder of the event. Postmasters may order Notice 209 through the U.S. Postal Service® eBuy+ ordering system under the Material Distribution Center (MDC) eBuy+ catalog or the Touch-Tone Order Entry (TTOE) system.
The Postal Service Stock Number (PSN) is 7610-03-000-9145 and the Postal Service Identification Number (PSIN) is NOT209. If you already have a 10-digit access code for TTOE, please call 800-273-1509 to place your order. If you do not have an access code, call 800-332-0317 to register for TTOE.
Use the following information to order Notice 209:
PSIN: NOT209
PSN: 7610-03-000-9145
Unit of Issue: EA
Quick Pick Number: 496
Bulk Pack Quantity: 3,000
Minimum Order: 50
Price: $0.0260
Customers must only use approved traditional, contemporary, or locked full/limited service curbside mailboxes for new installations or replacements. When new delivery is established or extended, postmasters must ensure that customers use delivery equipment that the Postmaster General has approved. However, a customer may use a custom-built curbside mailbox if the local postmaster approves and the mailbox conforms generally to the same requirements as approved manufactured curbside mailboxes (i.e., relative to the flag, size, strength, and quality of construction).
Postmasters do not have the authority to approve mailbox systems, such as USPS-STD-4C wall-mounted units or cluster box units (CBUs), that the Postmaster General has not approved through the USPS approval process.
Carriers on motorized city routes may continue to serve mailboxes that are designed primarily for use by customers receiving door delivery that have been erected and served under previous regulations (see Exhibit C, below). However, carriers must advise customers that they may only use approved curbside mailboxes when replacing these types of mailboxes. A list of approved curbside mailbox manufacturers appear below.

For motorized city routes and where the use of street names and house numbers is authorized on rural and contract delivery service routes, the mailbox must display the number on the side of single mailboxes or on the door of grouped mailboxes. If the mailbox is on a street other than the one on which the customer resides, the street name and house number must be on the mailbox. When rural and contract delivery service route customers have assigned box numbers, the numbers must appear on the side of single mailboxes or on the doors of grouped mailboxes, visible to the approaching carrier. The street number, box number, and any other address information must be inscribed in contrasting color in neat letters and numerals not less than 1 inch in height. In all instances, placing the owner’s name on the box is optional, but not recommended by the Postal Service.
The Postal Service encourages but does not require motorized city, rural, and contract delivery service route customers to group mailboxes whenever practical, especially where many mailboxes are located at or near crossroads, service turnouts, or similar locations. Customers must also paint mailboxes and supports/posts and keep them rust-free. The Postal Service prohibits advertising on mailboxes and mailbox supports.
In areas where snow removal is a problem, the Postal Service suggests using a semi-arch or extended arm-type support (see Exhibit D), which allows snowplows to sweep near or under mailboxes without damaging supports and provides easy access to the mailboxes by carriers and customers.
Generally, customers must install mailboxes at a height of 41–45 inches from the road surface to the bottom of the mailbox or point of mail entry. Also, customers must set mailboxes back 6–8 inches from the front face of the curb or road edge to the mailbox door. However, because of varying road and curb conditions and other factors, the Postal Service recommends that customers contact their local Post Office® before erecting or replacing mailboxes and supports.

Customers must place mailboxes on motorized city, rural, and contract delivery service routes so a carrier can safely and conveniently serve them without leaving his or her vehicle. The mailboxes must be on the right-hand side of the road in the carrier’s travel direction in all cases where traffic conditions make it dangerous for the carrier to drive to the left to reach the mailboxes, or where doing so would constitute a violation of traffic laws and regulations. Postal Operations Manual (POM) 632.6 specifies postal regulations regarding mailbox locations for apartment houses and other multiple-unit dwellings.
On new rural and contract delivery service routes, all mailboxes must be on the right-hand side of the road in the direction of the route line. Mailbox placement must conform to state laws and highway regulations. City motorized, rural, and contract delivery service route carriers are subject to the same traffic laws and regulations as other motorists. Customers must remove obstructions, including vehicles, trash cans, and snow, that might impede safe and efficient delivery. Except when a mailbox is temporarily blocked, carriers must have access to the mailbox without leaving the vehicle, unless authorized to dismount.
For new developments, builders and USPS officials discuss the location of centralized delivery equipment during planning and before the start of construction, whenever possible. Centralized delivery is the Postal Service’s preferred mode of delivery for all new addresses. Discussing equipment locations early in the process allows builders and USPS officials to determine the safest, most efficient equipment locations. By co-locating boxes, USPS and the building industry realize the best return on the investments of centralized delivery.
Factors to consider when determining locations for centralized delivery equipment include the following:
n Co-locating delivery equipment.
n Carriers’ line of travel.
n Customer and carrier safety.
n Customer accessibility (sufficient turnaround space or access for customers with mobility disabilities from nearest public right-of-way).
n Equipment security.
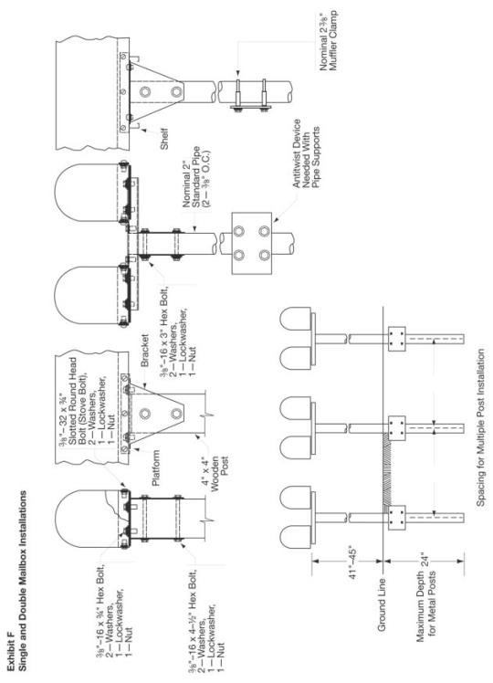
The Postal Service does not regulate mailbox supports in any way except for purposes of carrier safety and delivery efficiency. Customers own and control posts and other supports for curbside mailboxes; they are responsible for ensuring that posts are neat and adequate in strength and size. Heavy metal posts, concrete posts, and miscellaneous items of farm equipment, such as milk cans filled with concrete, are examples of potentially dangerous supports. The ideal support is an assembly that bends or falls away when struck by a vehicle. Post or support designs may not represent effigies or caricatures that disparage or ridicule any person. Customers may attach the box to a fixed or movable arm. POM 632.5 specifies postal regulations for construction and placement of mailboxes and supports on motorized city, rural, and contract delivery service routes.
The Federal Highway Administration (FHWA) has determined that wooden mailbox supports no larger than 4–by-4–inches, or a 2-inch diameter standard steel or aluminum pipe, buried no more than 24 inches, should safely break away if struck by a vehicle. According to FHWA, customers must also securely attach the mailbox to its post to prevent separation, if struck.
Exhibit E
Exhibit F


When selecting a curbside mail receptacle, customers may want to consider:
n A mail receptacle that can hold small packages, protect them from inclement weather, and offer a safe haven for packages that the carrier might otherwise leave on your doorstep.
n A mail receptacle that can hold larger packages so carriers can pick up outgoing packages through the USPS free Carrier Pickup™ program. Avoiding a trip to the Post Office saves fuel and time, and helps the environment.
When mailboxes are appropriately constructed, installed, and in good physical condition, the Postal Service delivers the mail safely and efficiently. Customers avoid a trip to the Post Office, which saves fuel and reduces carbon emissions.
However, the greenest forms of mail delivery are centralized mail delivery systems that are located in neighborhoods serving multiple residents from a single location.
Sometimes referred to as a “cluster box unit” or “community mailboxes,” these neighborhood mailbox centers offer the greatest amount of fuel savings and carbon emission reductions because carriers can deliver mail to multiple customers during a single stop with less truck idle time. Increasing the use of centralized delivery for new and existing customers helps the Postal Service create “greener” neighborhoods across the country.
In addition to fostering a sense of community, centralized delivery provides the added benefit of security for mail and package delivery, as well as outgoing mail collection.
USPS-STD-7C (Supersedes all previously published lists of approved manufacturers)
USPS-approved curbside mailboxes are required to have both “Approved by the Postmaster General” and “U.S. Mail” on the front of the mailbox. An exception to this is a curbside mailbox built by the customer for their own use. Carriers and postmasters should follow the guidelines in POM 632.53, “Nonconforming Mailboxes,” to notify customers if their mailbox does not meet postal regulations.
Alpha Products
5570 West 70th Place
Bedford Park, IL 60638
alphaproductsinc.com
MV1215 (Locking)
American Postal Manufacturing
530 West Oklahoma Avenue, Suite 600
Milwaukee, WI 53207-2649
americanpostalmfg.com
1812 (Contemporary)
N1926045 (Contemporary)
Architectural Mailboxes, LLC
Redondo Beach, CA 90277
Telephone: 310-374-5700
architecturalmailboxes.com
5100 (Locking)
5500 (Contemporary)
5508 (Traditional)
5560 (Traditional)
5592 (Contemporary)
5593 (Traditional)
6200 (Locking)
6300 (Locking)
6400 (Locking)
6700 (Locking)
7500 (Contemporary)
7600 (Traditional)
7615 (Traditional)
7900 (Traditional)
7900-1 (Traditional)
7900-2 (Traditional)
7900-5 (Traditional)
7900-7 (Traditional)
8000 (Contemporary)
8801 (Traditional)
8900 (Contemporary)
950020 (Contemporary–Large Capacity)
950050 (Contemporary–Large Capacity–
Consumer Assembled)
GI5300
Bobi Company
Telephone: 866-844-8344
bobi.com
BO37000A (Locking)
BO39000A (Locking)
BO22000 (Locking)
BO25000 (Locking)
BO55000 (Locking)
Brandon Industries
1601 Wilmeth Road
McKinney, TX 75069-8250
brandonindustries.com
M1 (Contemporary)
M2 (Contemporary)
M3 (Contemporary)
M4 (Contemporary)
M5 (Contemporary)
Brightlight Solutions, LLC
6640 Taylor Road, Suite 108
Punta Gorda, FL 33950
Brightlight-mailbox.com
1000 (Contemporary)
Creative Mailbox and Sign Designs
6422 Harney Rd, Suite F (Dock Door 69)
Tampa, FL 33610
creativemailboxdesigns.com
ME-11 (Contemporary)
Creative Solutions, LLC
251 Highway 589
Purvis, MS 39475
postalpromailboxes.com
PP10
Davis Tool
3740 NE Aloclek Drive
Hillsboro, OR 97124-7142
davistl.com
1022-X (Locking)
1025-X (Locking)
1123-X (Locking)
1125-X (Locking)
Epoch Design
17617 NE 65th Street, Suite 2
Redmond, WA 98052-4979
epochbydesign.com
730x-Orca
Mail Boss 752x (Locking)
Mail Boss 753x (Locking)
Mail Boss-7104 (Locking)
Mail Manager 750x (Locking)
Package Master 720x
Estes Design and Manufacturing
470 South Mitthoeffer Road
Indianapolis, IN 46229
estesdm.com
EPS2640437 (Contemporary)
EPS2640319 (Contemporar
T2 (Traditional)
T3-Extra Large (Traditional)
Euroasia Products
3700 Commerce Boulevard
Kissimmee, FL 34741
euroasiaproducts.com
UWWRX060401 (Contemporary)
UBBDX060403 (Contemporary)
UBBXX060404 (Contemporary)
USBXX060407 (Contemporary)
Fort Knox Mailbox
265 Tech Way
Grants Pass, OR 97526-8530
fortknoxmailbox.com
Large Standard Mailbox (Locking)
The Fortress (Locking)
Fulton Corporation
303 8th Avenue
Fulton, IL 61252-1632
fultoncorp.com
T1-1/2 (Traditional)
T2 (Traditional)
Fuoriserie Imports
351 37th Street
Brooklyn, NY 11232-2505
ecco-products.com
ECCO 3 (Traditional)
Gaines Manufacturing
12200 Kirkham Road
Poway, CA 92064-6806
gainesmfg.com
Keystone (Contemporary)
Imperial Mailbox Systems
3901 Norris Lane
Millbrook, AL 36054-2433
imperialmailboxsystems.com
01-01 (Contemporary)
01-02 001-04 (Contemporary)
01-03 001-06 (Contemporary)
01-04 001-07 (Contemporary)
01-05 001-08 (Contemporary)
01-06 001-09 (Contemporary)
01-07 002-00 (Contemporary)
Jamestown Advanced Products, Inc.
2855 Girts Road
Jamestown, NY 14701-9666
jamestownadvanced.com
56 (Traditional)
49 (Traditional)
54 (Traditional)
23 (Traditional)
Janzer
1220 Kirkham Road
Poway, CA 92064
gainesmfg.com/collections/janzer-series-post-mounted-mailboxes#
StoneyBrae (Traditional)
Jayco Industries
21483 Waalew Road
Apple Valley, CA 92307
jcomailboxes.com
1000F (Traditional)
1000R (Locking)
Letter Locker
21483 Waalew Road
Apple Valley, CA 92307-1025
LetterLocker.com
Supreme Letter Locker (Locking)
Standard Letter Locker (Locking)
Mailcase
PO Box 241
Midvale, UT 84047-0241
mailcase.com
Telephone: 800-238-5417
92107 (Locking)
Mail Systems NW
12365 SW Tooze Road
Sherwood, OR 97140-7205
Belaire 14 (Locking)
Belaire 16 (Locking)
Belaire BR16 (Locking)
Belaire 20 (Locking)
Senator 16 (Locking)
Senator 18 (Locking)
Senator 24 (Locking)
Senator XL (Locking)
Mailbox Solutions
19350 SW 118th Avenue
Tualatin, OR 97062-7293
mbxs.com
SteelHead (Locking)
Columbia (Locking)
Postal Products Unlimited
500 West Oklahoma Avenue
Milwaukee, WI 53207
postalproducts.com
N1029134 (Locking)
Postal Vault
4620 Royal Lane
Dallas, TX 75229-4203
PV101 (Locking)
PV201 (Locking)
PV300 (Locking)
PV400 (Locking)
Salsbury Industries
18300 Central Avenue
Carson, CA 90746-4008
Telephone: 323-846-6700
Fax: 323-846-6800
mailboxes.com
4850 (Contemporary)
4855 (Contemporary)
4325 (Locking)
4350 (Locking)
4375 (Locking)
4550 (Locking)
Solar Group
107 Fellowship Road
Taylorsville, MS 39168-0525
architecturalmailboxes.com
5LC3 (Contemporary–Large Capacity)
5SL2 (Locking)
6DE1 (Traditional)
6DE2 (Traditional)
6HG1 (Traditional)
6SF1 (Traditional)
6SL1 (Locking)
7SB1 (Traditional)
8MB1 (Traditional)
8MB2 (Traditional)
8MB3 (Traditional)
8PT1 (Traditional, T4)
ST-10 (Traditional)
ST-15 (Traditional)
E-16 (Traditional)
ST-20 (Traditional)
ST-11 (Traditional)
ES15 Estate (Traditional)
ST-16 (Traditional)
PL-10 (Traditional)
CENTURY 2000 (Contemporary)
CL-1 (Contemporary)
E-11 (Traditional)
RSK (Locking)
A15 (Contemporary)
Gentry (Contemporary)
PED (Locking)
BC00 (Contemporary)
VM Victorian (Contemporary)
MB-950BSN Seville (Traditional)
MB-550 Georgian (Traditional)
MB-158 Tuscany (Traditional)
MB-950 BRBC Seville (Traditional)
MB-170 Mainstreet (Traditional)
MB-541 Northpointe (Traditional)
MB-970AB Westminster (Traditional)
MB-950WBC Seville (Traditional)
MB-370 Ventura (Traditional)
MB-320 Hamilton (Traditional)
MB-801 Ironsides (Traditional)
MB-384BC Alta Vista (Traditional)
MB-386C Monterey (Traditional)
MB-388B Hillcrest (Traditional)
MB-382T Fremont (Traditional)
MB-386OBR Monterey (Traditional)
MB-380B Sierra (Traditional)
MB-505 (Traditional)
MB-515 (Traditional)
MB-981B Reliant (Locking)
VM-000 B01 (Contemporary)
Spira Mailboxes
Helix Design, Inc.
175 Lincoln Street, Suite 201
Manchester, NH 03103
spiramailbox.com
SPA-M001
SPA-M006
Spring City Electrical Manufacturing Company
One South Main Street
Spring City, PA 19475-0019
springcity.com
Estate (Contemporary)
Step 2
10010 Aurora-Hudson Road
Streetsboro, OH 44241
step2.com
5005 (Classic–Store-More)
5025 (Contemporary–All in One)
5176 (Contemporary–Large Capacity)
5188 (Contemporary–Large Capacity)
5209 (Contemporary)
5317 (Locking)
5401 (Contemporary)
5402 (Contemporary)
5452 (Contemporary)
5628 (Contemporary)
5784 (Contemporary)
5787 (Contemporary)
5923 (Traditional, T4)
The Simplay3 Company
9450 Rosemont Drive
Streetsboro, OH 44221
simplay3.com
Homestyle (Contemporary)
416070 (Classic)
416090 (Barn)
42401 XL
Veeders Mailbox
9891 Montgomery Road, #324
Cincinnati, OH 45242-5322
LGVMB-G (Traditional)
LGVMB-SS (Traditional)
SMVMB-B (Traditional)
SMVMB-SS (Traditional)
Whitehall Products
8786 Water Street
Montague, MI 49437
whitehallproducts.com
Balmoral (Contemporary)
Capitol (Contemporary)
Chalet (Contemporary)
Whitehall (Contemporary)
Y’all Got Mail
3088 Ragsdale Drive
Milan, TN 38358-3420
yallgotmail@charter.net
Y’all Got Mail (Accessory)
During Mailbox Improvement Week, postmasters and managers or their designees must review all CBUs, neighborhood delivery and collection box units (NDCBUs), and outdoor parcel lockers (OPLs) in their delivery areas to identify any hazards or irregularities, and record the results of the review.
For both physical security and operational improvement, the Postal Service has not allowed NDCBUs for use in new delivery or as replacement units for existing NDCBUs since 1999, even when privately purchased. Postal Service officials will not install Arrow locks in new NDCBUs or initiate delivery to NDCBUs installed as replacements. For new delivery or replacement units to single family home and townhome housing developments, cluster box units (CBUs) must be installed.
Finally, due to their inadequate physical security, their operational inadequacy, their typical years of service (from over 20 years to well over 40 years) and the resulting general decline of their typical condition, NDCBUs are no longer supported for any continued centralized mail delivery service in the field. All reasonable efforts must be made to identify all NDCBUs still in service and to get them all replaced in the field as quickly as possible. Provisions, both internal and external, must be used to the greatest extent possible to make this happen for the overall benefit of both the USPS and its centralized customers still using these out-of-date boxes.
Note: USPS-STD-4C mailboxes are not approved for any USPS mail delivery as either stand-alone pedestal-mount units or cabinet-mount units. This is especially true as centralized delivery mailboxes for single family and townhome developments where CBUs are the only approved outdoor, pedestal-mount centralized mailbox option. STD-4C units are intended solely for multi-family housing developments or certain business mode delivery scenarios. They are not to be installed where CBUs are the only approved mailbox option.
After completing the reviews, keep a copy in the local office and send consolidated copies to the designated growth coordinator for each district. Use PS Form 8143, Equipment Checklist and Followup Review, for conducting and recording the reviews. PS Form 8143 is available in this Postal Bulletin (see Exhibit G below). PS Form 8143 is also available on the PolicyNet website at blue.usps.gov/formmgmt/forms.htm. Employees who conduct the reviews must complete PS Form 1624, Delivery/Collection Equipment Work Request, for any equipment that poses a safety hazard to Postal Service customers or employees. You can order PS Form 1624 from the MDC using TTOE (below for MDC ordering instructions). Use the following information to order PS Form 1624:
PSIN: PS1624
PSN: 7530-01-000-9392
Unit of Issue: SE
Quick Pick Number: N/A
Bulk Pack Quantity: 6,000
Minimum Order: 100
Price: $0.0328
USPS-B-1118H
Salsbury Industries
18300 Central Avenue
Carson, CA 90746-4008
Telephone: 323-846-6700
Fax: 323-846-6800
mailboxes.com
Unit is powder-coated aluminum. Available via eBuy+.
For regular postal delivery service, order in postal gray only; six different configurations.
For business mode conversion service, order in black, bronze, green, sandstone, or white; six different configurations for each color option.
Contract #1CDSEQ-08-B-0026 — Place orders through eBuy+. You must use eBuy+ to purchase supplies from this contractor.
(For Licensing information, below.)
Salsbury Industries
18300 Central Avenue
Carson, CA 90746-4008
Telephone: 323-846-6700
Fax: 323-846-6800
mailboxes.com
License Number: 1CDSEQ-08-B-0026
Florence Corporation
5935 Corporate Drive
Manhattan, KS 66503-9675
Telephone: 800-275-1747
785-323-4400
Fax: 800-275-5081 (toll-free)
785-323-4470
florencemailboxes.com
License Number: 1CDSEQ-08-B-0012
Postal Products Unlimited, Inc.
500 West Oklahoma Avenue
Milwaukee, WI 53207-2649
Telephone: 800-229-4500
Fax: 800-570-0007
mailproducts.com
License Number: 1CDSEQ-10-B-0011
Salsbury Industries
18300 Central Avenue
Carson, CA 90746-4008
Telephone: 323-846-6700
Fax: 323-846-6800
mailboxes.com
Decorative CBU Accessories:
Regency – 3396, Tall Pedestal Cover
Regency – 3386, Short Pedestal Cover
Regency – 3350, Top Cover, including finial
CBU accessories are pieces of optional equipment intended to enhance the aesthetic appearance of commercially purchased units only. Available via eBuy+.
Salsbury Industries
18300 Central Avenue
Carson, CA 90746-4008
Telephone: 323-846-6700
Fax: 323-846-6800
mailboxes.com
Unit is powder-coated aluminum in silver and black color scheme to match PO Boxes. Six locker configurations available in three installation options.
Contract# 3DVDIE-15-B-0092 — Place orders through eBuy+. You must use eBuy+ to purchase supplies from this contract supplier.
USPS–B–1116B
Salsbury Industries
18300 Central Avenue
Carson, CA 90746-4008
Telephone: 323-846-6700
Fax: 323-846-6800
mailboxes.com
Unit is powder-coated aluminum. Available via eBuy+.
For regular postal delivery service, order in postal gray only; two different configurations.
For business mode conversion service, order in black, bronze, green, sandstone, or white; two different configurations for each color option.
Contract #1CDSEQ-11-B-1004 — Place orders through eBuy+. You must use eBuy+ to purchase supplies from this contractor.
Salsbury Industries
18300 Central Avenue
Carson, CA 90746-4008
Telephone: 323-846-6700
Fax: 323-846-6800
mailboxes.com
CBU Replacement Pedestal (short) for Type III, IV, and VI units — Salsbury and Florence CBUs
CBU Replacement Pedestal (tall) for Type I, II, and V units — Salsbury and Florence CBUs
OPL Replacement Pedestal — Salsbury and Florence OPLs
NDCBU Universal Replacement Pedestal — for all versions except Superior NDCBUs
Replacement pedestals for older generation American Locker (plastic) CBUs and OPLs are no longer provided.
Contract #3DVDIE-18-B-0041 — Place orders through eBuy+. You must use eBuy+ to purchase supplies from this contractor.
USPS-STD-4C (For non-postal purchase only)
USPS-STD-4C
Florence Corporation
5935 Corporate Drive
Manhattan, KS 66503-9675
Telephone: 800-275-1747
785-323-4400
Fax: 800-275-5081 (toll-free)
785-323-4470
florencemailboxes.com
Front Loader Designs
Rear Loader Designs
1, 2, 3, 4, and 5 High Customer Compartments
Largest Approved Double-Column Unit has 20 (1 High) Customer Boxes
Postal Products Unlimited
500 West Oklahoma Avenue
Milwaukee, WI 53207-2649
Telephone: 800-229-4500
mailproducts.com
Front Loader Designs
1 High Customer Compartments
Largest Approved Double-Column Unit has 20 (1 High) Customer Boxes
Salsbury Industries
18300 Central Avenue
Carson, CA 90746-4008
Telephone: 323-846-6700
Fax: 323-846-6800
mailboxes.com
Front Loader Designs
Rear Loader Designs
1, 2, 3, and 4 High Customer Compartments
Largest Approved Double-Column Unit has 20 (1 High) Customer Boxes
The Postal Service has revised USPS-STD-4B. The new standard is USPS-STD-4C. Due to the revision, there are now security-enhanced versions of both the horizontal and vertical box, which can be used to replace existing STD-4B equipment. These enhanced versions are referred to as “USPS-STD-4B+” boxes and are designed to fit cleanly into buildings with old USPS-STD-4B boxes.
The Postal Service approves USPS-STD-4B+ boxes for mail delivery for existing indoor installations or existing protected outdoor locations. However, the Postal Service does not approve the purchase of this equipment for new installations and will not install Arrow locks in any such equipment. You may only order replacement parts for previously installed Postal Service-owned equipment.
USPS-STD-4B+
American Eagle Mailboxes
3017 Wheelock Street
Dallas, TX 75220
Telephone: 800-488-4810
Fax: 800-570-0007
americaneaglemailbox.com
Horizontal units only
Florence Corporation
5935 Corporate Drive
Manhattan, KS 66503-9675
Telephone: 800-275-1747
785-323-4400
Fax: 800-275-5081 (toll-free)
785-323-4470
florencemailboxes.com
Salsbury Industries
18300 Central Avenue
Carson, CA 90746-4008
Telephone: 323-846-6700
Fax: 323-846-6800
mailboxes.com
PSIN O910A and B, O910HS (per USPS-L-1172D), O913A through K cams, O306P1 (per USPS-L-1294B), 0306A1 and A2, 0306B and D, 0308 (per USPS-K-852H) are Postal Service-approved locks. Available via eBuy+.
CompX Security Products*
PO Box 200
Mauldin, SC 29662-0200
compx.com
*Formerly National Cabinet Lock
Contact: Larry Springgate
Telephone: 864-286-1696
Fax: 864-286-1698
Contract No. 3DVDIE-15-C-0117
Notes:
1. In accordance with Helping Hand #23, return all nonfunctioning and excess locks, including 300 Series Post Office box locks (PSIN O306B, O306D, O308, O306A1, and O306A2) and excess keys, various customer compartment locks (PSIN O910A, O910B, O910HS, and O960), indoor parcel locker locks (O306AL), Arrow Locks (Standard and MAL), Metro, Rotary, and Rev. E CBU parcel locker locks (both PSIN O306P and O306P1; reorder using PSIN O306P1 only) to CompX at the address shown here:.
USPS Lock Return Program
CompX Security Products
26 Old Mill Road
Greenville, SC 29607-5312
2. Order locks from eBuy+, Supplier — MDIMSCAT, which is the Topeka Material Distribution Center. Use the following information to order locks:
Material Distribution Center
Attn. Supply Requisitions
500 SW Gary Ormsby Drive
Topeka, KS 66624-9702
email: mdc.customerservice@usps.gov
TTOE: 800-273-1509
Option 1, followed by option 2
The U.S. Postal Service licenses two products for sale to customers other than USPS itself: a) customer compartment locks (O910A and B) used in centralized delivery equipment, and b) the CBU, which, when combined with the O910 lock, surpasses a required security level. Commercial manufacturers who wish to become licensed suppliers of either the O910 lock (USPS-L-1172D) or the CBU (USPS-B-1118G) must contact the following office for application procedures:
Delivery Team Licensing
3190 South 70th Street, Room 601
Philadelphia, PA 19153-9990
( below.)
CompX Security Products*
PO Box 200
Mauldin, SC 29662-0200
compx.com
*Formerly National Cabinet Lock
Telephone: 864-286-1696
Fax: 864-286-1698
License Number: 1CDSEQ-08-B-0011
Employees must use the CBU and parcel locker equipment checklist and follow-up review procedure when examining the condition of CBUs, NDCBUs, and OPLs. You must:
1. List the unit’s 5-digit, USPS-marked postal ID number. This is usually visible on the front or side of the body or pedestal. If a postal ID number is not available, list the unit location, equipment type, and manufacturer in the left-hand column. If you are able to access the back of the unit, list the unit’s vendor–supplied serial number. You must distinguish the type listed as an NDCBU or CBU.
2. Assign each checklist item one of the following ratings:
a. OK — Equipment does not need attention for this item.
b. X — Equipment needs attention for this item.
c. NA — Item does not apply to this particular piece of equipment.
3. When examining the equipment, use the instructions below to complete PS Form 8143:
a. Check equipment. All delivery and collection equipment must be straight, vertical, and firmly mounted. For safety concerns, please ensure that customer compartments are facing away from the street or are oriented such that safe collection and delivery of the mail may occur. Visually verify that four bolts/nuts are firmly in place securing the pedestal to the concrete pad and to the delivery equipment. Apply hand pressure to the top edge of the unit from the front side. While the unit may flex under the load, verify that the pedestal stays firmly mounted to the concrete and that the unit does not separate from the pedestal.
b. For safety concerns, ensure that customer compartments are located such that customers do not have to stand in the street to access their mail or that letter carriers do not have to stand in the street to deliver mail. Consider all factors of equipment location including setbacks from streets that may allow customer compartments to face the road, but at such a distance so as not to affect the safe delivery and collection of mail.
c. Check visible welds. Take note of cracked, broken, or rusted welds. For NDCBUs and OPLs only, tap the pedestal with a lightweight hammer, especially along the seams, to check for corrosion from the inside out or perforated corrosion.
d. For CBUs and NDCBUs, observe whether the carrier access door is locked and secure. Open it and observe whether it is bowed or warped and whether the door and locking bar operate smoothly. With the carrier access door open, check whether restraining devices prevent the two master doors from blowing closed. These devices, which you may have to set manually, must be serviceable.
e. Ensure that the Arrow lock operates smoothly and easily and that the mounting hardware is tight. For NDCBUs, CBU parcel doors, and OPLs, the protective cover that shields the Arrow lock from customer tampering or theft must be serviceable and firmly attached.
f. For OPLs, secure the cover that protects the Arrow lock from theft with the proper quantity of tamper-resistant screws.
g. Ensure that all customer access doors are present, closed, and locked with no visible damage or signs of forced entry. Check that customer door numbers are legible.
h. Ensure that the exterior surface of the unit is free from rust and graffiti.
i. Examine the unit for defects or damage and whether it reflects a proper Postal Service image.
j. Check whether the unit and any protecting structure appears watertight and in good repair. Look for any noticeable watermarks inside the unit or any wet mail.
k. Note any other conditions that require attention. Also, look for signs of vandalism such as pry marks on doors and locks.
4. Record the results of the inspection on the checklist.
5. Submit the completed PS Form 1624 for each unit reviewed to the maintenance office responsible for centralized delivery equipment installation or repair in the area.
Carriers must note equipment deficiencies and report them to the postmaster, supervisor, or designee. The postmaster, supervisor, or designee must then submit PS Form 1624 to report the equipment defects. In addition, carriers must complete PS Form 1767, Report of Hazard, Unsafe Condition, or Practice, for items that pose an immediate threat to safety, such as an improperly secured or leaning NDCBU/CBU. You can order PS Form 1767 from the MDC by using TTOE (below). Use the following information to order PS Form 1767:
PSIN: PS1767
PSN: 7530-01-000-9422
Unit of Issue: SE
Quick Pick Number: 141
Bulk Pack Quantity: 1000
Minimum Order: 25
Price: $0.0695
The postmaster or supervisor must immediately notify (by telephone) the office responsible for repair of reported hazards. The postmaster or supervisor must follow up to ensure that the work is satisfactorily completed and documented. The office responsible for repair must use its local buying authority to accomplish the repairs.
In January 1999, the Postal Service announced that NDCBUs cannot be installed for delivery of mail beginning in FY 2000. As previously stated, the Postal Service does not grant waivers for this policy. Place all orders for CBUs and OPLs against the national contracts. Use eBuy+ to place all orders.
For graffiti on mailboxes, there is a new soy-based cleaner available through eBuy+ or the MDC identified as “Cleaner, Graffiti Remover, Collection Box.” To order, use PSN: 7930-13-000-4764; the cost is $17.41 per 22 oz. bottle.
This product successfully removes graffiti from collection boxes. While most effective on the most current collection boxes, this cleaner may still prove effective with any legacy equipment that has a good quality paint coating. For older collection boxes, test the product in an inconspicuous spot to ensure it does not damage the current paint coating.
For eBuy+ ordering instructions, go to the Postal Service intranet at blue.usps.gov. In the left-hand column under “Essential Links,” click eBuyPlus. You may also call 800–USPS-HELP for additional help.
Some states have enacted laws that are more stringent and specific about the type of mailbox customers may use, the post or support costumers must use to mount the mailbox, and the location of the delivery equipment. Regulations and recommendations published in this notice might not reflect appropriate requirements for your area. When providing guidance to the public concerning mailbox placement and replacement, advise them not only of Postal Service regulations but also of any mailbox regulations enacted by state or local authorities. Further information is available from the following:
American Association of State Highway
and Transportation Officials
444 North Capitol Street NW, Suite 249
Washington, DC 20001-1512
Federal Highway Administration
Office of Highway Safety HHS-10
400 7th Street SW
Washington, DC 20590-0003
Postmasters must give these guidelines maximum local publicity. Consult your area Corporate Communications representative for assistance in publicizing Mailbox Improvement Week. The news release below can help postmasters promote Mailbox Improvement Week to daily or weekly newspapers or broadcast stations in their delivery area. Postmasters may also find it helpful to alert the media to locations of particularly interesting mailboxes in their delivery area.
Motorized city, rural, and contract delivery service route carriers must cooperate to ensure the success of this endeavor, and later report the results to the postmaster. In addition, postmasters must use the most up-to-date list of manufacturers and mailbox suppliers when providing motorized city, rural, and contract delivery service route customers with information about the type of box to install.

— Delivery Programs Support,
Delivery Operations, 5-15-25

FOR IMMEDIATE RELEASE Contact: [Insert Your Name]
[Insert Date] [Insert Your Phone Number]
Internet: usps.com
Mailbox Improvement Week Arrives in Time for Spring Cleaning
The U.S. Postal Service is asking all [city name] homeowners to inspect and repair their mailboxes during Mailbox Improvement Week, May 19–25, says Postmaster [full name].
“Repairing suburban and rural mailboxes improves the appearance of our community and makes delivering and receiving mail safer for our carriers and customers,” [last name] says.
The Postal Service makes this annual request because of the wear and tear that occurs to mailboxes every year. “This is especially important after the effects of last winter,” [full name] adds [if applicable].
Some of the typical activities homeowners may need to do include:
n Replacing loose hinges on a mailbox door.
n Repainting a mailbox that may have rusted or has started to peel.
n Remounting a loosened mailbox post.
n Replacing or adding house numbers.
“If a homeowner plans to install a new mailbox or replace a worn one, this person must use only Postal Service–approved traditional, contemporary or locking full/limited service mailboxes,” said [last name]. “Customers must be careful when purchasing curbside mail receptacles because the use of unapproved boxes is prohibited. Customers may use a custom-built mailbox, but they must consult with my office to ensure it conforms to guidelines applying to flag, size, strength and quality of construction.”
For more information on the use of names or numbers on mailboxes, or answers to any other questions, contact [full name] at [phone number] or call your local postmaster at [phone number].
# # #